ممکنہ ٹرانسفارمر pt
11KV تھری فیز میٹرنگ ممکنہ ٹرانسفارمر Pt
  • 11KV تھری فیز میٹرنگ ممکنہ ٹرانسفارمر Pt11KV تھری فیز میٹرنگ ممکنہ ٹرانسفارمر Pt
  • 11KV تھری فیز میٹرنگ ممکنہ ٹرانسفارمر Pt11KV تھری فیز میٹرنگ ممکنہ ٹرانسفارمر Pt

11KV تھری فیز میٹرنگ ممکنہ ٹرانسفارمر Pt

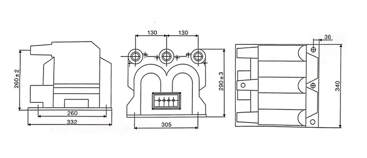
SF6 رنگ مین یونٹ میں کام کرنے والے ماحول کو اچھی طرح سے ملنے کے لئے ، وینزہو XIFA الیکٹرک پاور آلات کمپنی ، لمیٹڈ 11KV تھری فیز میٹرنگ ممکنہ ٹرانسفارمر PT کی تیاری اور فراہمی۔ یہ خشک قسم یا ایپوسی کاسٹنگ ہے جس میں SF6 گیس موصلیت سوئچ گیئر میں کمپیکٹ ماحول سے ملنے اور مصنوعات کی تنصیب اور موصلیت پر بہتر کارکردگی حاصل کرنے کے لئے تین فیز انٹیگریٹڈ ڈیزائن ہے۔ دریں اثنا ، 11KV تھری فیز میٹرنگ ممکنہ ٹرانسفارمر PT اندرونی فیوز کو لیس کرتا ہے تاکہ ممکنہ ٹرانسفارمر شارٹ سرکٹ اور زیادہ بوجھ سے بچنے کی اجازت دے سکے۔

مصنوعات کی خصوصیات:

1: کمپیکٹ ڈیزائن:

11KV تھری فیز میٹرنگ ممکنہ ٹرانسفارمر پی ٹی کو ایک ہی رہائش میں مربوط کیا گیا ہے۔ یہ جگہ کی بچت کرتا ہے اور GIS کی کمپیکٹ ترتیب کو فٹ بیٹھتا ہے۔

2. پیمائش کی اعلی درستگی:

صحت سے متعلق انجنیئرڈ کور اور ونڈوز تینوں مراحل میں مستقل وولٹیج تناسب اور مرحلے کی سیدھ کو یقینی بناتے ہیں ، تاکہ پیمائش اور تحفظ دونوں کی ضروریات کو پورا کیا جاسکے۔

3. ایکسیلینٹ موصلیت کی کارکردگی:

11KV تھری فیز میٹرنگ ممکنہ ٹرانسفارمر کے موصلیت کا مواد اعلی وولٹیج فراہم کرتا ہے جس کی صلاحیت اور جزوی خارج ہونے والے مزاحمت کا مقابلہ ہوتا ہے ، جو SF6 گیس موصل ماحول کے لئے موزوں ہے۔

4. آسان تنصیب اور بحالی

کومپیکٹ اور مربوط ڈیزائن ٹرمینلز اور معاون ڈھانچے کو کم کرتا ہے ، وائرنگ کو آسان بناتا ہے اور تنصیب اور مستقبل کی دیکھ بھال کو آسان بناتا ہے۔

5. اعلی وشوسنییتا اور حفاظت

11KV تھری فیز میٹرنگ ممکنہ ٹرانسفارمر پی ٹی وولٹیج اور بیرونی غلطیوں سے زیادہ قلیل مدتی کا مقابلہ کرنے کے قابل ہے ، تاکہ بہاو والے آلات اور تحفظ کے آلات کو محفوظ طریقے سے بنایا جاسکے۔

6. سخت ماحول میں اضافے کی اہلیت

11KV تھری فیز میٹرنگ ممکنہ ٹرانسفارمر پی ٹی درجہ حرارت کی مختلف حالتوں ، نمی اور سنکنرن کے خلاف مزاحم ہے ، تاکہ انڈور ، آؤٹ ڈور اور آلودہ حالات میں مستحکم آپریشن کی اجازت دی جاسکے۔

11kv Three Phase Metering Potential Transformer Pt11kv Three Phase Metering Potential Transformer Pt

تکنیکی تفصیلات:

قسم ریٹیڈ وولٹیج تناسب (کے وی) درستگی کی کلاس اور ریٹیڈ آؤٹ پٹ مختصر وقت زیادہ سے زیادہ آؤٹ پٹ (VA) موصلیت کی سطح
JSZV12-10R 10/0.1/0.22 0.2 30 600 12/42/75
JSZV12-10R 10/0.1/0.1 0.2 20 2*400 12/42/75
JSZV12-6R 6/0.1/0.1 7.2/32/60
JSZV12-3R 3/0.1/0.1 0.2 20 3.6/25/40
JSZV12-10R 10/0.1 0.2 20 500 12/42/75
JSZV12-6R 6/0.1 7.2/32/60

11kv Three Phase Metering Potential Transformer Pt

مصنوعات کے عمومی سوالنامہ:

س: 11KV تھری فیز میٹرنگ کے لئے بحالی کے کیا طریقوں کی سفارش کی جاتی ہےممکنہ ٹرانسفارمر?

A: بحالی کے باقاعدہ طریقوں میں شامل ہیں:

1. ویزوئل معائنہ: جسمانی نقصان ، سنکنرن ، یا زیادہ گرمی کے آثار کی جانچ کریں۔

2. کلیننگ: موصلیت کی خرابی کو روکنے کے لئے دھول اور ملبے کو ہٹا دیں۔

3. جانچ پڑتال: موصلیت کے خلاف مزاحمت اور تناسب کے ٹیسٹ وقتا فوقتا انجام دیں۔

4. تقویم: معروف معیارات کے خلاف کیلیبریٹنگ کرکے درستگی کو یقینی بنائیں۔

5. پروپر کی بحالی پی ٹی ایس کی لمبی عمر اور قابل اعتماد کارکردگی کو یقینی بناتی ہے۔


س: 11KV تھری فیز میٹرنگ ممکنہ ٹرانسفارمر کا بنیادی کام کیا ہے؟

A: ایک 11KV تھری فیز میٹرنگ ممکنہ ٹرانسفارمر پرائمری وولٹیج سسٹم میں بجلی کے پیرامیٹرز کی درست پیمائش اور نگرانی کے لئے پرائمری وولٹیج کو کم ، معیاری ثانوی وولٹیج ، عام طور پر 110V پر جانے کے لئے ڈیزائن کیا گیا ہے۔ 11KV تھری فیز میٹرنگ ممکنہ ٹرانسفارمر PT پیمائش کرنے والے آلات اور تحفظ ریلے کو محفوظ اور مؤثر طریقے سے چلانے کی اجازت دیتا ہے۔


س: 11 کلو وی تھری فیز میٹرنگ ممکنہ ٹرانسفارمر پی ٹی کے لئے عام درستگی کی کلاسیں کیا دستیاب ہیں؟

A: درستگی کی کلاسوں میں عام طور پر 0.2 ، 0.5 ، اور میٹرنگ کے لئے 1.0 ، اور تحفظ کے لئے 5p10 یا 10p10 شامل ہیں ، آئی ای سی 61869 کے مطابق۔ مطلوبہ درستگی اس بات پر منحصر ہے کہ پی ٹی ریونیو پیمائش کے لئے استعمال کیا جارہا ہے یا ریلے سے تحفظ کے افعال کے لئے۔



ہاٹ ٹیگز: 11KV تھری فیز میٹرنگ ممکنہ ٹرانسفارمر PT سپلائر
انکوائری بھیجیں۔
رابطہ کی معلومات
  • پتہ

    نمبر 391 ، جینگقی روڈ ، یانپان صنعتی زون ، یوکنگ سٹی ، صوبہ جیانگ ، چین ، چین

  • ٹیلی فون

    +86-577-62731111

  • ای میل

    info@xifaele.com

اپنے کوٹیشن کو ASAP حاصل کرنے کے لئے

XIFA آپ کا قابل اعتماد بجلی کا سامان فراہم کنندہ
X
ہم آپ کو براؤزنگ کا بہتر تجربہ پیش کرنے ، سائٹ ٹریفک کا تجزیہ کرنے اور مواد کو ذاتی نوعیت دینے کے لئے کوکیز کا استعمال کرتے ہیں۔ اس سائٹ کا استعمال کرکے ، آپ کوکیز کے ہمارے استعمال سے اتفاق کرتے ہیں۔ رازداری کی پالیسی
مسترد قبول کریں